Трудно заводится ХТ
прошу помощи !
|
#31 - 17 февраля 2019, воскресенье
|
|
|
Посетитель
Сообщений: 307
Химки
1616 дней назад
|
0
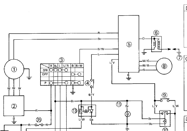
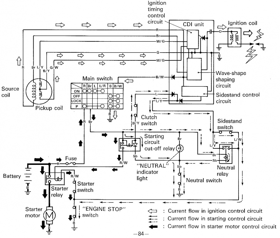
Импульс идёт с катушек 8, С тех двух катушечек, про которые Ак-Ва уомянул идёт питание блока CDI (провода Красный и Коричневый). Странно, но почему то мимо РР.
Редактировалось: 1 раз (Последний: 17 февраля 2019 в 01:52)
Чищу и настраиваю карбы. Ремонтирую пластик и стеклопластик, ветровые стекла http://xt600.ru/blogs/remont-plastika-i-steloplastika. ТА 600 VV (97) => XT 600 Z Tenere ( 3AJ, 89).
|
|
#32 - 18 февраля 2019, понедельник
|
|
|
Посетитель
Сообщений: 39
Саранск
2497 дней назад
|
0
Баринос, так импульс на искру идет с датчика холла. Разве нет? Красный и коричневый проводки. Датчик считывает импульс с выступа-модулятора на роторе. Потом CDI по фронту или спаду сигнала дает напругу на оранжевый проводок, что идет на катушку. Таков же принцип бесконтактного зажигания. Поправьте) если я не прав.
|
|
#33 - 18 февраля 2019, понедельник
|
|
|
Посетитель
Сообщений: 307
Химки
1616 дней назад
|
0
reg_13, Назови 8 хоть датчиком холла, хоть герконом, хоть индуктивной катушкой. Он стоит отдельно от статора генератора.
Чищу и настраиваю карбы. Ремонтирую пластик и стеклопластик, ветровые стекла http://xt600.ru/blogs/remont-plastika-i-steloplastika. ТА 600 VV (97) => XT 600 Z Tenere ( 3AJ, 89).
|
|
#34 - 18 февраля 2019, понедельник
|
|
|
Посетитель
Сообщений: 39
Саранск
2497 дней назад
|
0
Всё всё. Мы об одном и том же говорим получается. Картиночку прикреплю поподробнее.
CDI в общем-то имеет отдельную катушку для питания (source coil). Вот товарищ ее и перематывал. Она может являться одной из причин "вялой" искры, не обеспечивая в достаточной мере заряда ёмкостей в блоке CDI из-за малых оборотов генератора при пуске мотора. Сопротивление на ней 115-175 Ом согласно мануалу. Про напряжение ничего сказать не могу... знаю, что обычно напряжения на ёмкости варьируются в диапазоне от 80В до 250В. Сопротивления катушек датчика по 92-138 Ом (pickup coil). Они как раз, грубо говоря, и управляют выходными ключами, высвобождая энергию конденсаторов на первичной обмотке катушки. Ну и неисправности могут быть и в высоковольтной части. Это вторичная обмотка, бронепровод, свечной колпачок. |
|
#35 - 18 февраля 2019, понедельник
|
|
|
Посетитель
Сообщений: 307
Химки
1616 дней назад
|
0
reg_13, Я только одного не пойму, почему не сделали питание CDI c Аккума?
Чищу и настраиваю карбы. Ремонтирую пластик и стеклопластик, ветровые стекла http://xt600.ru/blogs/remont-plastika-i-steloplastika. ТА 600 VV (97) => XT 600 Z Tenere ( 3AJ, 89).
|
|
#36 - 18 февраля 2019, понедельник
|
|
|
Посетитель
Сообщений: 39
Саранск
2497 дней назад
|
0
Баринос, я считаю, на то есть две основные причины.
Во-первых, для работы блока необходимо напряжение порядка сотни-двух вольт, как я писал выше. Чтобы не городить преобразователей, решили в конструкцию статора внести еще одну обмотку. С бОльшим количеством витков, ну и меньшим сечением проводника, соответственно, нежели обмотки статора для бортовой сети. Во-вторых, это сделано для автономной работы агрегата. Мотор может работать без аккума. Взять, допустим, отечественный Урал. Даже на Зилу 131 подобная система, если не изменяет память. Но на нашем мотоцикле придется делать обманки и перемычки. Там куча реле есть и кнопочек на сцеплении, подножке и прочее... |
|
#37 - 18 февраля 2019, понедельник
|
|
|
Посетитель
Сообщений: 560
Odessa
1156 дней назад
|
0
Парни, давно еще читал на намецком сайте по ХТ, что камнем преткновения является пара катушек питания зажигания, и ни слова еще - о каких либо косяках системы зажигания.
То есть, все упирается в эти долбаные катушки, и как мне вскользь сказал один товарищ: если сопротивление на свече сильно большое, или ей вообще капец? Тогда высокое может прошивать в обратку эти катушки, отчего они горят. Давно это было, а где правда - х/з..... Есть факт, катушки - иногда выступают слабым звеном, что показывают некоторые эксперименты с карбами и глушаками |
|
#38 - 18 февраля 2019, понедельник
|
|
|
Посетитель
Сообщений: 307
Химки
1616 дней назад
|
0
Ak-Ba: Ой! Чего пугаешь то страшными силами сопротивления с обраткой высокого напряжения? Так же и пробить может искру наближайшие к блоку CDI органы эрогенных чувств! А уж комутатор и подавно...То есть, все упирается в эти долбаные катушки, и как мне вскользь сказал один товарищ: если сопротивление на свече сильно большое, или ей вообще капец? Тогда высокое может прошивать в обратку эти катушки, отчего они горят........Есть факт, катушки - иногда выступают слабым звеном, что показывают некоторые эксперименты с карбами и глушаками Про интимную взаимосвязь катушечек с карбом и глушаком - логично и непокобелимо. Вот лучше шепни, пожалуйста, сколько витков и какого сечения тебе СП (Советский Профессионал) намотал на катушечки?Добавлено спустя 3 минутыreg_13, Про автономку - согласен полностью. Редактировалось: 1 раз (Последний: 18 февраля 2019 в 21:18)
Чищу и настраиваю карбы. Ремонтирую пластик и стеклопластик, ветровые стекла http://xt600.ru/blogs/remont-plastika-i-steloplastika. ТА 600 VV (97) => XT 600 Z Tenere ( 3AJ, 89).
|
|
#39 - 18 февраля 2019, понедельник
|
|
|
Посетитель
Сообщений: 560
Odessa
1156 дней назад
|
0
Насчет витков и сечения, уж точно не скажу, ибо не присутствовал... Вроде витков меньше, а сечение больше.
А шо смешного в интимности катушек и карбов то ?Добавлено спустя 1 минутуИ глушака еще? |
|
#40 - 18 февраля 2019, понедельник
|
|
|
Посетитель
Сообщений: 307
Химки
1616 дней назад
|
0
Ak-Ba, Это как "Дубровский имел связь с Машей через дупло".
Чищу и настраиваю карбы. Ремонтирую пластик и стеклопластик, ветровые стекла http://xt600.ru/blogs/remont-plastika-i-steloplastika. ТА 600 VV (97) => XT 600 Z Tenere ( 3AJ, 89).
|
|
#41 - 18 февраля 2019, понедельник
|
|
|
Посетитель
Сообщений: 560
Odessa
1156 дней назад
|
0
Ну вот! Теперича вижу, что тот дядька с метро сказал правду: академиев не кончал....
А тут - знають УСЕ! Видно, что Маша, знала - откудова ветер дует. По существу: для правильной отстройки, нужно соответствие степени сжатия, сечения каналов, волновая отстройка выпускной системы, впускной тракт, сечение диффузоров. И все это, вместе взятое, влияет на динамическую степень сжатия, которая в свою очередь повышает или понижает сопротивление в искровом промежутке свечи. Возможно, мой знакомый не так уж был не прав, когда вскользь упомянул об этом, ибо при неправильной отстройке всего этого арсенала, у меня при интенсивном разгоне, вдруг и СРАЗУ, резко пропадала искра - мотор как обрезало на какие то секунды. Если смесь ОК, то без эксцессов... В случае не соответствия жиклеров там и пр. мотор должен либо пердеть/затухать/ чихать/стрелять и пр.. А тут, мгновенная отруба зажигания, чего еще раз повторяюсь: нет - при правильной отстройке. Отсюда такие выводы... Дико извиняюсь, был страшно не прав! |
|
#42 - 19 февраля 2019, вторник
|
|
|
Посетитель
Сообщений: 307
Химки
1616 дней назад
|
0
Ak-Ba: И шибало в обратку, через ВВ катушку, через комутатор прям в катушки его питания, и они горели?при интенсивном разгоне, вдруг и СРАЗУ, резко пропадала искра - мотор как обрезало на какие то секунды. Здесь голый сток и карба и глушителя, и тяжко заводится. Ak-Ba: Тут согласен, добавлю только, что и на октановое число рабочей смеси, то есть на скорость горения и температуру. Не пробовал свечки с другим калильным числом? Другим графиком УОЗ?И все это, вместе взятое, влияет на динамическую степень сжатия, которая в свою очередь повышает или понижает сопротивление в искровом промежутке свечи. Маленький, пацанский опытец с прямотоками, нулевиками, жиклёрами, перенастраиваемым комутатором есть (правда на твинах), конечно не такой обширный, как у дядьки. И искра пока не пропадала. Но учусь помаленьку, всё ещё спереди. Вот, например, что эти катушки- слабое место, это очень ценно. Кстати, надо у Мотоподвоха спросить про них, он же тоже в прошлом годе перематывал статор. Так же, прошу дядьку простить неразумное дитя. Чищу и настраиваю карбы. Ремонтирую пластик и стеклопластик, ветровые стекла http://xt600.ru/blogs/remont-plastika-i-steloplastika. ТА 600 VV (97) => XT 600 Z Tenere ( 3AJ, 89).
|
|
#43 - 19 февраля 2019, вторник
|
|
|
Посетитель
Сообщений: 39
Саранск
2497 дней назад
|
0
Ak-Ba: Браток, брехня какая-то) если сопротивление на свече сильно большое, или ей вообще капец? Тогда высокое может прошивать в обратку эти катушки, отчего они горят. Если такое возможно, то высокое напряжение сперва пробьет выходной тиристор, а затем произойдет пробой между обкладками кондёра в блоке CDI. И конец всему. Могу лишь сказать, что виной всему возраст. Во-первых, конденсаторы могут утрачивать свою работоспособность со временем, да во-вторых, старение изоляции (лака) обмоток статора. Представьте, какие перепады температур от рабочего движка и воздуха в ночное время. Появляются трещины в изоляции. затем - межвитковое. |
|
#44 - 19 февраля 2019, вторник
|
|
|
Посетитель
Сообщений: 60
2125 дней назад
|
0
Ak-Ba, искра могла пропадать только при плохой свече и этих катушках. И больше на неё влияет давление в камере при таких обстоятельствах. Динамический КПД здесь не причём . Движок отрубали именно катушки, либо жуткая бедность. На ресурс катушек кстати влияет температура движка (масла). reg-13 в немалом прав. И чем хуже работают катушки, тем больше они греются, тем больше промежутки между искро образованием. Дальше уже необратимое загаживание электродов с понижением температуры искры примерно до 4,5-5 тысяч градусов. По-моему...
Редактировалось: 1 раз (Последний: 19 февраля 2019 в 15:35)
|
|
#45 - 19 февраля 2019, вторник
|
|
|
Посетитель
Сообщений: 560
Odessa
1156 дней назад
|
0
Парни, хотел бы знать наверняка, что там происходило, но факт остается фактом - неправильная отстройка, и отруба искры при резком разгоне, при этом мотор не успевал набрать больших оборотов.
Его просто тупо отрубало.. При неправильных смесях и пр. первыми возникают перебои, потом уже здыхает. Что касается "Высокого в обратку", идея не моя Так вскользь сказал один очень таки неглупый человек по этой части, но и он опять таки, не копался же в моей электронике.Еще что могу отметить по катушкам питания: в степи на морозе, как ни странно заводился иногда, теплый - никак! Просто делюсь своими впечатлениями, с электроникой - не мое это, однако могу отличить пропажу искры от неправильной отстройки. Тут нужен серьезный специалист, и конкретный мот, иначе будет как в вопросе за Дерибасовскую: почему нельзя поиметь там даму ?Но по малу - что то же, мы да выясняем! Редактировалось: 1 раз (Последний: 19 февраля 2019 в 20:27)
|
Быстрый ответ
У вас нет прав, чтобы писать на форуме.

